一、應用背景
  四年一度的國際體育界盛事“2024年巴黎奧運會”即將于北京時間7月27日隆重開幕,這次奧運會將標志著巴黎再次擔任奧運會和殘奧會的東道主。
  巴黎是著名的浪漫之都,也是一座擁有豐富歷史文化遺產的國家。這里有許多風格各異的建筑,展現了法國深厚的文化底蘊和藝術成就。奧運會比賽不僅僅是一場體育盛事,更是浪漫的法式建筑的視覺盛宴,塞納河成為了全球焦點。
  盛大的賽事也伴隨著人員安全問題,大型場館由于人員密集潛在隱患較多,消防安全問題不容忽視。場館結構復雜,空間通透,防火分隔較少,火災誘發因素較多,撲救困難。我國大型場館的防火要求及消防設施的設置應滿足《建筑設計防火規范》、《消防應急照明和疏散指示系統GB17945-2010標準》和《消防應急照明和疏散指示系統技術標準》(GB51309-2018)。
 
二、需求分析
大型場館普遍具有建筑規模大、使用性質復雜、火災危險性高、疏散路徑復雜等特點,發生火災時人員安全疏散的難度較大。在火災等緊急情況下,消防應急照明和疏散指示系統照度不夠,不能為人員的安全疏散提供及時、正確的疏散指示信息。應急照明疏散指示系統在公共場所的重要性不言而喻。
首先,它能夠顯著提高疏散效率。在緊急情況下,時間就是生命。系統通過提供明確的疏散指示和足夠的照明,使人員能夠迅速找到安全出口并按照指示進行疏散,從而最大程度地減少傷亡和損失。
其次,應急照明疏散指示系統還能夠增強公眾的安全意識。通過日常的使用和觀察,人們會逐漸形成對安全出口和疏散路線的認知,從而在潛意識中提高安全意識。這種安全意識的培養對于預防事故和減少人員傷亡具有重要意義。
此外,應急照明疏散指示系統還能應對各種突發事件。無論是火災、地震還是其他緊急情況,系統都能夠迅速啟動并發揮作用。它能夠為人員提供必要的照明和指示,幫助他們迅速找到安全出口并撤離現場。
三、推薦產品
深耕消防行業20年的湖南大唐電氣設備制造有限公司推出智能疏散系統解決方案。為了解決火災隱患、提高場館安全質量的關鍵,在常見的方案中合理配置A型消防應急燈具和B型應急燈具,根據具體場景和需求進行綜合考慮,確保消防應急燈能夠充分發揮其應有的作用。
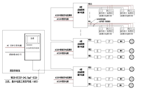
A型消防應急拓撲圖
 
 
大唐DT-D-1KVA-S04-B220采用模塊化設計,功率可以根據現場燈具數量選擇對應功率電源箱,低損耗、工作穩定可靠。
	
	
 
一)產品特性描述:
1)外形尺寸:560mm x 280mm x 820mm;
2)電池:類別:鉛酸電池、單節容量:12V 55Ah、節數:4節;
3)外殼材質:金屬;
4)顯示器件類型:液晶顯示器、指示燈;
5)工作方式:持續型;
6)輸出回路數量:2個;
7)與以下產品配接工作:湖南大唐電氣設備制造有限公司廣東分公司生產的應急照明控制器、集中電源集中控制型消防應急照明燈具(認證委托人為湖南大唐電氣設備制造有限公司、生產者為湖南大唐電氣設備制造有限公司);
8)分型產品與主型產品差異:電源容量、外形尺寸、電池容量、變壓器功率逆變器功率不同。
二)產品銘牌內容:
1)產品名稱:應急照明集中電源
2)型號:DT-D-1KVA-S04-B220
3)執行標準:GB 17945-2010
4)應急工作時間:>=90min
5)外殼防護等級:IP33
6)額定工作電壓:AC220V
7)額定工作頻率:50Hz
8)輸出電壓:AC220V
9)輸出功率:1kW
10)接線端子標注:有
11)產品制造日期和產品編號:有
12)警告用語:有
	
大唐應急照明燈產品包括筒燈、雙頭燈、壁燈、面包燈、射燈等。其中,B型應急照明燈光通量大、照射面積大,適用于室外場館等高大空間,能提供足夠的照明保障人員安全有序疏散。
DT-ZFJC-E30W-B1218和DT-ZFJC-E100W-B1216型B型應急燈燈具圖樣:
	
	
 
一)產品特性描述:
1)光源:類別:LED;
2)應急控制方式:集中控制型:
3)應急供電形式:集中電源型:
4)工作方式:非持續型;
5)與以下產品配接工作:
湖南大唐電氣設備制造有限公司廣東分公司生產的應急照明控制器和應急照明集中電源(認證委托人為湖南大唐電氣設備制造有限公司,生產者為湖南大唐電氣設備制造有限公司)
二)產品銘牌內容:
1)產品名稱:集中電源集中控制型消防應急照明燈具
2)型號:DT-ZFJC-E30W-B1218
3)執行標準號:GB17945-2010
4)生產者:湖南大唐電氣設備制造有限公司
5)外殼防護等級:IP34
6)額定電源電壓:AC220V
7)額定工作頻率:50Hz
8)應急工作時間:>90min
9)應急輸出光通量:>50lm11)
10)光源名稱和參數:LED,DC6.0V-DC6.2V,1W12)
11)主電功耗:30W
12)適宜于直接安裝在普通可燃材料表面的標記:有
13)警告用語:無
14)產品制造日期和產品編號:有
	
大唐疏散指示燈發光均勻、防水性能佳、通常安裝于露天看臺、通道等區域,能夠適應風吹雨淋的環境下工作,防水效果顯著。
防水米標
	
 
	  【圖案描述】集電集控單面米標標志燈
  【安裝方式】壁掛
  【額定電壓】DC36V/24V
  【LED光源】高亮、低功耗LED
  【表面亮度】50cd/m2-300cd/m2
  【材質】不銹鋼
  【防護等級】IP65
  【功能】燈具獨立地址編碼、巡檢、頻閃等
 
	
 
	  【圖案描述】集電集控單面左箭標志燈
  【安裝方式】壁掛
  【額定電壓】DC36V/24V
  【LED光源】高亮、低功耗LED
  【表面亮度】50cd/m2-300cd/m2
  【材質】不銹鋼
  【防護等級】IP65
  【功能】燈具獨立地址編碼、巡檢、頻閃等
 
大唐與恒大地產、中糧地產、佳兆業地產、榮盛地產、保利地產、龍湖地產、華遠地產、萬達廣場、步步高商業等頭部地產商開展了長期的深度合作,并承接了國家、省政府等重點項目,如機場、軌道交通、醫院、大中院校等。優質的產品保障、完善的服務體系,100%的消防驗收通過率使湖南大唐電氣贏得了全國客戶的贊譽。
四、項目案例
	
	
 
	
